Toyota dépose un brevet de boîte manuelle pour…voitures électriques !

Volontairement ou involontairement, la boîte de vitesses manuelle perd en popularité. Non seulement parce que les consommateurs préfèrent de plus en plus le confort d'une automatique, mais aussi parce que les voitures électriques et hybrides sont en plein essor. Ces dernières ne nécessitent pas de boîte de vitesses manuelle, ni même d'une boîte de vitesses tout court. Pourtant, Toyota veut éviter de reléguer la boîte de vitesses traditionnelle aux livres d'histoire.
Illusion manuelle
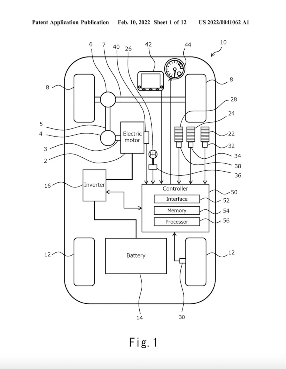
Sur le bZ-Forum, un site où circulent de nombreuses informations sur la nouvelle gamme d’électriques de Toyota, une demande de brevet américain du constructeur est apparue. Dans ce document, Toyota demande les droits d'un système qui imite une boîte de vitesses manuelle dans une voiture électrique. Le principe est assez simple : votre véhicule électrique n'a que trois pédales et un levier de vitesses traditionnel, et un compte-tours situé sur le tableau de bord vous indique la vitesse virtuelle du moteur. Selon le dessin, il n'y a rien de mécanique : un processeur recueille toutes les informations et les transmet au moteur électrique, qui imite à son tour la montée en puissance et les intervalles de changement de vitesses d'une boîte manuelle.
Deuxième tentative
Toyota n'est pas encore dans la course avec cette technologie. En 2017, le Japonais avait déjà présenté un concept-car basé sur la GT86 d'alors, mais avec un moteur hybride à l'avant. Ce concept GR-HV était également équipé d'une boîte de vitesses automatique, mais pouvait être utilisé comme une boîte manuelle en appuyant sur un bouton. L'idée n'a jamais été mise en production, mais espérons que Toyota le fera cette fois-ci.
Offres à la une

Toyota Aygo X1.0 VVT-i 72ch Collection S-CVT
€ 16 5901- 03/2022
- 15 024 km
- Essence
- - (l/100 km)

Toyota PriusSOLAR PREMIUM 1,8 HYBRID 136h
€ 12 990- 12/2010
- 120 000 km
- Électrique/Essence
- - (l/100 km)

Toyota AurisTouring Sports 1.4 D4D 90ch
€ 7 490- 03/2018
- 217 818 km
- Diesel
- - (l/100 km)
Prix réduit
Toyota C-HR1.8 Hybride 140ch Graphic MY26
€ 33 999- 02/2026
- 8 000 km
- Électrique/Essence
- - (l/100 km)

Toyota CorollaBerline Hybride 122h Dynamic Business
€ 16 490- 06/2021
- 72 067 km
- Autres
- - (l/100 km)

Toyota Aygo X1.0 VVT-i 72ch Active MY23
€ 11 9901- 07/2023
- 15 878 km
- Essence
- - (l/100 km)

Toyota Yaris Cross116h Dynamic Business
€ 24 7991- 01/2024
- 9 620 km
- Électrique/Essence
- - (l/100 km)

Toyota AurisI PHASE 2 5P 1.4D4D 90 8V Turbo
€ 5 990- 10/2010
- 166 400 km
- Diesel
- - (l/100 km)

Toyota Aygo X1.0 VVT-i 72ch Design
€ 14 4991- 08/2022
- 5 186 km
- Essence
- - (l/100 km)

Toyota C-HR224ch 77kWh Design Grande Autonomie
€ 37 4991- 02/2026
- 8 500 km
- Electrique
- - (kWh/100 km)

Toyota Yaris1.0 VVTI GPS CAMERA DE RECUL GARANTIE 12 MOIS
€ 6 490- 03/2014
- 155 000 km
- Essence
- - (l/100 km)
Prix réduit
Toyota Yaris1.4 D4D Dynamic
€ 5 999- 07/2014
- 204 000 km
- Diesel
- - (l/100 km)

Toyota Auris1.8 VVT-i 136 Hybrid CVT Design - Automatique
€ 9 900- 01/2017
- 154 721 km
- Électrique/Essence
- - (l/100 km)

Toyota Aygo1.0 VVT-i 68ch – 53 700 km CLIM CT OK GARANTIE RIEN À PRÉVOIR
€ 6 490- 04/2014
- 53 700 km
- Essence
- - (l/100 km)

Toyota Aygo X1.0 VVT-i 72ch Active MY23
€ 11 3991- 07/2023
- 10 666 km
- Essence
- - (l/100 km)

Toyota C-HR1.8 Hybrid - BV e-CVT 2022 Dynamic
€ 17 490- 04/2022
- 145 000 km
- Électrique/Essence
- 4,0 l/100 km (mixte)

Toyota Aygo X1.0 VVT-i 72ch Design MY24
€ 18 9991- 09/2025
- 4 999 km
- Essence
- - (l/100 km)

Toyota bZ4X204ch 11kW Origin MY24
€ 35 9991- 10/2025
- 7 500 km
- Electrique
- - (kWh/100 km)

Toyota C-HRC-HR Hybride 1.8L Dynamic
€ 23 990- 12/2024
- 40 000 km
- Électrique/Essence
- - (l/100 km)
Prix réduit
Toyota C-HR122h Edition 2WD E-CVT MY22
€ 23 4991- 01/2023
- 43 182 km
- Électrique/Essence
- - (l/100 km)
Tous les articles
Voir tout
Hyundai Ioniq 3 : la citadine électrique aérodynamique à près de 500 km d’autonomie (2026)
Dans la bataille des compactes électriques, Hyundai débarque avec sa nouvelle Ioniq 3. Elle reprend la base technique du Kia EV2, mais dans un emballage bien plus décalé et aérodynamique.

La Mercedes Classe C passe à l’électrique avec une autonomie folle (2026)
Mercedes dévoile sa nouvelle Classe C et, comme le GLC, elle devient 100% électrique. La marque à l’étoile ne fait rien à moitié car la berline embarque une grosse batterie de 94,9 kWh pour une autonomie de 760 km. Sans oublier la calandre illuminée et un énorme écran à l’intérieur..

Mercedes EQS : un facelift pour se rapprocher des 1 000 km (2026)
Après la Classe S, il est temps de mettre à jour la Mercedes EQS. La grande berline électrique s’offre une calandre, une étoile, de nouvelles couleurs et…une autonomie qui frôle avec les 1 000 km !